


開關電源閉環計劃從回響基本概念中知道:擴大器在深度負回響時,如輸入不變,電路參數改動、負載改動或干擾對輸出影響減小。回響越深,干擾引起的輸出過錯越小。但是,深回響時,回響環路在某一頻率附加相位移如到達180°,一起輸出信號等于輸入信號,就會發生自激振動。開關開關電源不同于一般擴大器,擴大器加負回響是為了有滿意的通頻帶,滿意的安穩增益,削減干擾和削減線性和非線性失真。而開關開關電源,假定要等效為擴大器的話,輸入信號是基準(參閱)電壓Uref,一般說來,基準電壓是不變的;回響網絡就是取樣電路,一般是一個分壓器,當輸出電壓和基準一守時,取樣電路分壓比(kv)也是固定的(Uo=kvUref)。開關開關電源不同于擴大器,內部(開關頻率)和外部干擾(輸入開關電源和負載改動)十分嚴重,閉環計劃目的不只需求對以上的內部和外部干擾有很強抑制才能,確保靜態精度,而且要有杰出的動態照顧。關于恒壓輸出開關開關電源,就其回響拓撲而言,輸入信號(基準)相當于擴大器的輸入電壓,分壓器是回響網絡,這就是一個電壓串聯負回響。假定恒流輸出,就是電流串聯負回響。假定是恒壓輸出,對電壓取樣,閉環安穩輸出電壓。因而,首先選擇安穩的參閱電壓,通常為5~6V或2.5V,要求極小的動態電阻和溫度漂移。其次要求開環增益高,使得回響為深度回響,輸出電壓才不受開關電源電壓和負載(干擾)影響和對開關頻率紋波抑制。一般功率電路、濾波和PWM發生電路增益低,只需選用運放(過錯擴大器)來獲得高增益。再有,由于輸出濾波器有兩個極點,最大相移180°,假定直接參與運放組成回響,很簡單自激振動,因而需求相位補償。根據不同的電路條件,能夠選用Venable三種補償擴大器。補償結果既滿意穩態要求,又要獲得杰出的瞬態照顧,一起能夠抑制低頻紋波和對高頻重量衰減。
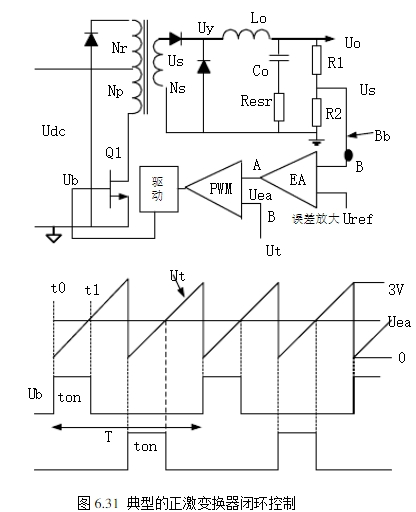
6.4.1?概述圖6.31為一個典型的正激變換器閉環調度的比如。能夠看出是一個負回響系統。PWM操控芯片中包含了過錯擴大器和PWM構成電路。操控芯片也供給許多其他的功能,但了解閉環安穩性問題,僅需考慮過錯擴大器和PWM。關于輸出電壓Uo緩慢或直流改動,閉環當然是安穩的。例如輸入電網或負載改動(干擾),引起Uo的改動,經R1和R2取樣(回響網絡),送到過錯擴大器EA的反相輸入端,再與加在EA同相輸入端的參閱電壓(輸入電壓)Uref比較。將引起EA的輸出直流電平Uea改動,再送入到脈沖寬度調制器PWM的輸入端A。在PWM中,直流電平Uea與輸入B端0~3V三角波Ut比較,發生一個矩形脈沖輸出,其寬度ton等于三角波初步時刻t0到PWM輸入B三角波與直流電平相交時刻t1。此脈沖寬度選擇了芯片中輸出晶體管導通時刻,一起也選擇了操控晶體管Q1的導通時刻。Udc的添加引起Uy的添加,因Uo=Uyton/T,Uo也隨之添加。Uo添加引起Us添加,并因而Uea的削減。從三角波初步到t1的ton相應削減,Uo恢復到它的初始值。當然,反之亦然。PWM發生的信號能夠從芯片的輸出晶體管發射極或集電極輸出,經電流擴大供給Q1基極驅動。但不論從那一點-發射極仍是集電極-輸出,有必要確保當Uo添加,要引起ton削減,即負回響。應當注意,大多數PWM芯片的輸出晶體管導通時刻是t0到t1。關于這樣的芯片,Us送到EA的反相輸入端,PWM信號假定驅動功率NPN晶體管基極(N溝道MOSFET的柵極),則芯片輸出晶體管應由發射極輸出。但是,在某些PWM芯片(TL494)中,它們的導通時刻是三角波Ut與直流電平(Uea)相交時刻到三角波中止時刻t2。關于這樣的芯片,假設驅動NPN晶體管,輸出晶體管導通(假設從芯片的輸出晶體管發射極輸出),這樣會隨晶體管導通時刻添加,使得Uo添加,這是正回響,而不是負回響。因而,TL494一類芯片,Us送到EA的同相輸入端,Uo添加使得導通時刻削減,就能夠選用芯片的輸出晶體管的發射極驅動。?圖6.31電路是負回響且低頻安穩。但在環路內,存在低電平噪音電壓和含有豐盛連續頻譜的瞬態電壓。這些重量經過輸出Lo,Co濾波器、過錯擴大器和Uea到Uy的PWM調節器引起增益改動和相移。在諧波重量中的一個重量,增益和相移或許導致正回響,而不再是負回響,在6.2.7節我們已議論過閉環振動的機理。以下就開關開關電源作加體分析。?6.4.2?環路增益?仍是來研討圖6.31正激變換器。假定回響環在B點-連接到過錯擴大器的反相輸入端斷開成開環。任何一次諧波重量的噪聲從B經過EA擴大到Uea,由Uea傳遞到電壓Uy的平均值,和從Uy的平均值經過Lo,Co回來到Bb(正好是從前環路斷開點)都有增益變化和相移。這便是6.2.7議論的環路增益信號通路。?假設假定某個頻率f1的信號在B注入到環路中,回到B的信號的幅值和相位被上面提到回路中的元件改動了。假設改動后的回來的信號與注入的信號相位準確相同,而且幅值等于注入信號,即滿意GH=-1。要是現在將環閉合(B連接到Bb),而且注入信號移開,電路將以頻率f1繼續振動。這個引起開端振動的f1是噪聲頻譜中的一個重量。?為抵達輸出電壓(或電流)的靜態精度,過錯擴大器必須有高增益。高增益就或許引起振動。過錯擴大器以外的傳遞函數一般無法改動,為避免參與過錯擴大器往后振動,一般經過改動過錯擴大器的頻率特性(校正網絡),使得環路頻率特性以-20dB/dec穿越,并有45°相位裕度,以抵達閉環的安穩。以下我們研討過錯擴大器以外的電路傳遞函數的頻率特性。帶有LC濾波電路的環路增益Gf?除了反激變換器(輸出濾波僅為輸出電容)外,這兒議論的全部拓撲都有輸出濾波器。一般濾波器設計時根據脈動電流為平均值(輸出電流)的20%選取濾波電感。根據容許輸出電壓紋波和脈動電流值以及電容的ESR選取輸出濾波電容。假設電解電容沒有ESR(最新產品),只按脈動電流和容許紋波電壓選取。由此取得輸出濾波器的諧振頻率,特征阻抗,ESR零點頻率。在頻率特性一節圖6.7示出了LC濾波器在不同負載下的幅頻和相頻特性。?為簡化議論,假定濾波器為臨界阻尼Ro=1.0Zo,帶有負載電阻的輸出LC濾波器的幅頻特性如圖6.32(a)中12345所示。此特性假定輸出電容的ESR為零。在低頻時,Xc>>XL,輸入信號不衰減,增益為1即0dB。在f0以上,每十倍頻Co阻抗以20dB削減,而Lo阻抗以20dB添加,使得增益變化斜率為-40dB/dec。當然在f0增益不是遽然轉變為-2斜率的。實際上在f0前增益曲線滑潤脫離0dB曲線,并在f0后不久漸近趨向-40dB/dec斜率。這兒為議論方便,增益曲線遽然轉向-40dB/dec。?假設使相應于Ro=1.0Zo條件下安穩,那么在其它負載也將安穩。但應研討電路在輕載(Ro>>1.0Zo)時的特性,因為在LC濾波器轉機頻率f=?f0增益諧振提高。
濾波電容有ESR的LC濾波器幅頻特性如圖6.35b的曲線123456。大多數濾波電容具有ESR。在f0以上的低頻段,容抗遠遠大于ESR,從Uo看到阻抗僅是容抗起首要作用,斜率仍為-40dB/dec;在更高頻時,esrRC<<ω1,從輸出端看的阻抗僅僅ESR,在此頻率規模,電路變為LR濾波,而不是LC濾波。即
式中轉機頻率fesr=Resr/(2πL)。在此頻率規模,感抗以20dB/dec添加,而ESR堅持常數,增益以-20dB/dec斜率下降。?幅頻特性由-40dB/dec轉為-20dB/dec斜率點為fesr,這里電容阻抗等于ESR。ESR供給一個零點。改動是漸近的,但所示的遽然改動也足夠準確。
下一篇:開關電源的處理芯片介紹


